|
1. Range
1.1 Subject content The regulation specifies the requirements of constitution, main function, design, manufacture, test and delivery for SINO-40P type Sewage Treatment Plant (hereinafter to be referred as SW-40P type Device) . 1.2 Applicable scope The technical regulation is applicable to SINO-40P type Device. It is the technical basis of design, manufacture, test, acceptance and delivery for this device, and it’s also the attachment of contract. |
||||
|
2.Reference
2.1 Steel seagoing vessel classification rules (CCS) 2.2 GB10833-2015 Marine sewage treatment specification 2.3 GB2506-2005 Marine pipe flanges Connection dimensions and mating face 2.4 GB/T13306-1991 Name plate 2.5 Annex Ⅳ of MARPOL 73/78 2.6 IMO.MEPC.227(64)Resolution |
||||
|
3. Requirements
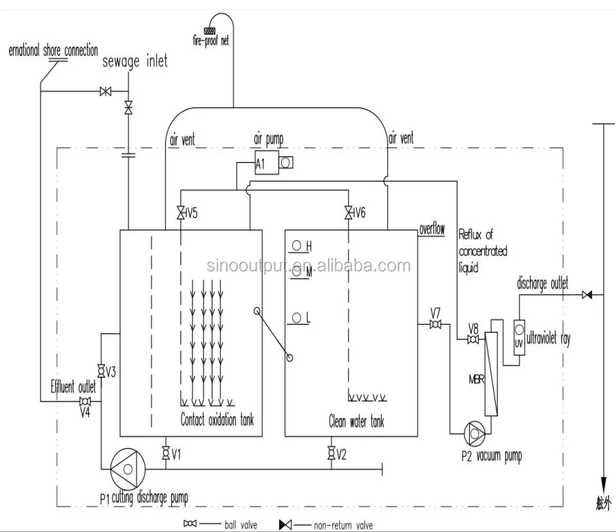
3.1 Summary 3.1.1 Constitution SINO-40P type device is mainly constituted by aeration tank, contact oxidation tank, settling tank, membrane tank, cutting pump, air pump, discharge pump, electric control box, membrane module, UV sterilizer and accessories of pipe lines. 3.1.2 Interface 3.1.2.1 Interface of power supply, power: 1Ф/220V/50Hz 3.1.2.2 External interface (The mating flange of interface is provided) ⑴ DN100 Sewage inlet ⑵ DN40 Air vent ⑶ DN20 Discharge outlet ⑷ DN65 Overflow outlet ⑸ DN32 Emergency outlet ⑹ DN32 Flush water inlet 3.2 Characteristics 3.2.1 Function characteristic Main technical characteristic Model: SINO-40P Type Capacity: Rated capacity: 40 persons Average treatment load: 1500L/d Discharge standard: The discharge water should meet the requirements of IMO MEPC.227 (64) resolution. TSS≯35mg/l BOD5≯25 mg/l COD≯125 mg/l Coliform ≯100 个/100ml pH=6~8.5 Discharge water pressure: 0.15MPa Ambient temperature:5~50℃ Relative humidity:≤95% Discharge style: Automatic discharge 3.2.2 Physical characteristic 3.2.2.1 Outline dimension: L×B×H≈1500×1060×1260 mm 3.2.2.2 Power: 2.5KW 3.2.2.3 Operating and maintenance space ≥600mm (surface) 3.3 Design and Manufacture ` 3.3.1 Materials, spare parts and technology 3.3.1.1The main body is made of Q235-B steel plate. 3.3.1.2 Sand blast and anticorrosion coat the pipe support, stand, main body and other spare parts. 3.3.1.3 Sand blast the device surface to reach Sa2.5 grade. The paint of internal wall which contacts with sewage is epoxy tar paint. 3.3.2 Colors, Name plate and Signs 3.3.2.1The appearance color of device is according to the standard of manufacturer. 3.3.2.2The nameplate is designed and made according to GB/T13306-1991 “Name plate”. Stainless steel, white characters on black background 3.3.3 Protection grade: Electric control box IP44 3.3.4 Insulation grade of motor: F 3.3.5 Manufacture Quality The manufacture meets the requirements of design, production drawing, technology document and other technical documents which are related to quality. 3.4 The enclosed documents (1 set) ⑴Device general drawing ⑵Electric control box and outline drawing ⑶Electric principle drawing and external wiring drawing ⑷System principle drawing ⑸Instruction book |





